针对化工类企业的各种废气从工艺源头上进行优化减排、废气成分分析,然后采用分离、溶剂吸收、吸附脱附、化学反应等技术进行资源化回收利用,再选择性地选用脱硫脱硝技术、催化焚烧、蓄热式热力焚烧(RTO)、光催化氧化、微光谐振分解、等离子体分解处理技术后达标排放。
针对化工类企业的各种废气从工艺源头上进行优化减排、废气成分分析,然后采用分离、溶剂吸收、吸附脱附、化学反应等技术进行资源化回收利用,再选择性地选用脱硫脱硝技术、催化焚烧、蓄热式热力焚烧(RTO)、光催化氧化、微光谐振分解、等离子体分解处理技术后达标排放。
技术简介:催化氧化洗涤技术是一种新型高效的废气催化氧化技术,它是利用强氧化剂次氯酸钠、双氧水、高锰酸钾、过硫酸盐、二氧化氯等氧化剂在非均相催化剂存在条件下,氧化降解废气中的污染物,机理分为两种并存,1、直接氧化废气中的污染物为最终产物或氧化中间产物;2、将废气中的污染物
先转移至液相中,然后对废液进行深度催化氧化处理。
在催化氧化洗涤技术中采用的是非均相催化剂,催化剂的加入加快了反应速度,这是因为:其一,降低了反应的活化能;其二,改变了反应历程。催化氧化反应的过程可认为是:废气中的污染物和氧化剂分子扩散到液相,然后液相中的污染物在催化剂表面被吸附,然后污染物和氧化剂分子在催化剂表面上发生催化氧化反应,反应产物再脱附解离返回液相主体。
催化氧化洗涤技术在废气处理方面是利用氧化吸收液强氧化性把气相中污染物氧化洗涤下来,再将其催化降解,有机物最终可降解为二氧化碳和水,无机物降解为无机离子。催化氧化洗涤技术在医药、染料、化工、燃煤电厂、垃圾发电厂等行业的废气处理均取得了较好的效果。
基本流程:
流程描述:废气的催化氧化洗涤技术,废气从吸收塔废气管进气,经过气体分割后进入填料吸收塔,吸收液通过循环泵打入塔顶,对气体进行吸收后,废液进入催化氧化床层,进行污染物的深度脱除。
技术特点:1、适应能力强,对大部分废气具有很好的脱除率和降解率。
2、运行成本适中。在催化剂的存在下,废液的排放量大大减少,从而大大降低了水费成本。
3、易于操作控制,废气吸收氧化反应速度快、反应彻底,由于它是一种物理-化学处理过程,很容易加以控制。
4、低温常压即可进行废气中污染物的降解,条件温和,比等离子体、光解等常规技术安全。
技术简介:变温吸附法(TSA)是根据待分离组分在不同温度下的吸附容量差异而实现分离,由于采用温度涨落的循环操作,低温下被吸附的强吸附组分在高温下得以脱附,吸附剂得以再生,冷却后循环使用。为方便理解,附技术原理介绍。
基本流程:
工艺流程:
流程描述:该过程为双塔吸附。VOCs废气经除尘和降温后进入吸附塔A,经过吸附后尾气达标排放,A塔吸附饱和后切换至B塔吸附,而A塔进入再生工序(分为热脱附和热空气干燥过程),如此循环往复,轮流工作。脱附后有机气体过1~2级冷凝,以混合液形式进入分离槽进行回收,或直接导入焚烧装置,净化后的气体经引风机排入大气。
技术特点:1、再生彻底,回收率高,产品损失率低;
2、适合对成分单一、风量10000~150000m3/h、浓度在1000~66250mg/m3的废气进行处理;
3、装置组合紧凑,自动化程度高,便于操作;
4、适用于化工、医药、印染等行业的VOCs气体资源化、含高沸点有机物的尾气净化等。
处理效果:回收资源,气体达标排放
工程案例:江苏某集团股份有限公司、乐平某实业有限责任公司
技术简介:硫酸氧化NOX直接吸收技术是将废气中的NOX实现资源化、无害化处理,根据用户的需求可用于生产分散染料重氮化试剂—-亚硝酰硫酸或亚硝酰氯等,取代亚硝酸钠,从而降低成本,提高产品质量。
该技术不仅治理NOX污染问题,同时还回收了氮资源并产生了很大的经济价值,符合清洁生产和循环经济发展要求,环保效益和可观的经济效益兼得。
工艺流程:
流程描述:硫酸氧化NOX直接吸收法,直接将化工生产过程中产生的NOX通入到浓硫酸介质中,发生氧化-还原反应,生成亚硝酰硫酸。
SO2 + 2NO2 +H2SO4 → 2NOHSO4
NO + NO2 + 2H2SO4 → 2NOHSO4 + H2O
当废气成分以NO2为主时,按(1)反应进行;当废气成分中NO和NO2比例相当时,按(2)反应进行;如果废气成分以NO为主可以通入至氧化室,通过空气来调节NO和NO2比例,达到资源化利用效果。除此之外,该过程还以实现二氧化硫的同步处理。
技术特点: 1、创新技术,典型的湿法脱硝,具有完全的自主知识产权。
2、氮氧化物去除效率可达95%-98%;一次性资源化NOX,无二次污染。
3、以作为生产分散染料重氮化试剂,废气中NOX成分含量越高,经济效益越明显。
4、运行成本低,主要能耗:吸收剂的循环使用。
5、设备简单,占地少,操作灵活,开停车方便,检维修费用低。
技术简介:直接焚烧净化装置(PAI)将废气中可燃组分当做燃料,废气经过过滤器和阻火器,通过换热器加热至500oC左右,然后进入焚烧炉,反应后生成CO2和H2O。为方便理解,附技术原理介绍。
基本流程:
工艺流程:
流程描述:在运行中,引风机夹带含污染物的气流导入焚烧室,焚烧室入口处设置有扰流板,用于充分混合废气及氧分子。废气经过过滤器和阻火器,通过换热器加热至500oC左右,然后进入焚烧炉,反应后生成CO2和H2O。焚烧过程放热,反应后高温气体经过热交换器换热,用于进口气体预热,高温气体进行热交换后,经引风机排入大气。
技术特点: 1、只适用于处理高浓度的有机气体或热值较高的有机气体;
2、风量≤3000 m3,浓度≥5000 ppm的VOCs,处理效率高达98%以上;
3、且充分利用燃烧产生的反应热,换热效率达65%,节约能源。
技术简介:热力焚烧一般是指使用蓄热式热力焚烧炉(RTO),把有机废气加热至760oC以上,使废气中的VOCs氧化分解为无害的CO2和H2O。为方便理解,附技术原理介绍。
基本流程:
工艺流程:
流程描述:热力焚烧一般是指蓄热式热力焚烧技术(RTO),该装置主体结构有蓄热室、燃烧室、陶瓷填料床和切换阀等。其原理是把有机废气加热至760oC以上,使废气中的VOCs氧化分解为无害的CO2和H2O。氧化产生的高温气体经过特制的蓄热体使之“蓄热”,蓄热完毕后用于预热后续进入的废气。每套RTO都有2个以上的蓄热室,每个蓄热室轮流进行蓄热—放热—吹扫程序,周而复始,连续运行。
技术特点:1、适用于风量为几千到几万m3/h,VOCs体积分数为0.01%-0.20%的情况;
2、VOCs去除率≥95%,最高可达99%;热效率≥90%,充分节约能源;
3、操作简便,自动化程度高,一键启动;
4、运行安全可靠,使用寿命长,养护方便。
技术简介:废气经过直接催化焚烧(PAC)设备加热到催化起燃温度(一般>220oC)。然后进入催化反应床,在催化剂的作用下,进行氧化反应生成无害的CO2和H2O。为方便理解,附技术原理介绍。
基本流程:
工艺流程:
流程描述:废气经过过滤(阻火)器后通过热交换器和电加热器加热,使废气加热到催化起燃温度(一般>220oC)。然后进入催化反应床,在催化剂的作用下,进行氧化反应生成无害的CO2和H2O。由于反应放热,使反应后气体温度上升达到一定的温度值。反应后的高温气体经热交换器换热,使进口气体预热,同时高温气体降低温度,最后经引风机排入大气。
技术特点:1、通过加入催化剂,降低发生氧化反应所需的温度,从而降低能耗;
2、适用于中低浓度、中小风量的有机废气;VOCs去除率≥98%;
3、高效换热器,热效率65%以上;
4、电加热,无焰燃烧;
5、反应温度低,设备造价低,寿命长,热损失少。
技术简介:废气经过蓄热式催化焚烧(PAC)设备加热到催化起燃温度,在催化剂的作用下,进行氧化反应生成无害的CO2和H2O,该技术结合了蓄热式焚烧和催化焚烧的优点于一体。为方便理解,附技术原理介绍。
基本流程:
工艺流程:
流程描述:废气最初经过热交换器加热到催化起燃温度,然后进入催化反应床,在催化剂的作用下,进行氧化反应生成无害的CO2和H2O,后续不需要外部供热或者需要很少的热能。由于氧化反应放热,反应后气体温度上升达到一定的温度值。氧化产生的高温气体经过特制的蓄热体使之“蓄热”,蓄热完毕后用于预热后续进入的废气,废气经过催化剂床层彻底分解。每套RTO都有2个以上的蓄热室,每个蓄热式轮流进行蓄热—放热—吹扫程序,周而复始,连续运行。
技术特点:1、集蓄热式焚烧和催化焚烧优点于一身;
2、适合低浓度、大风量有机废气 ;
3、节能环保,热效率≥90% ;
4、净化效率高,VOC去除率≥95%,最高可达98%;
5、风量小,可采用电加热,实现无焰燃烧;
6、在一定的浓度区间内,能够适应废气浓度的波动。
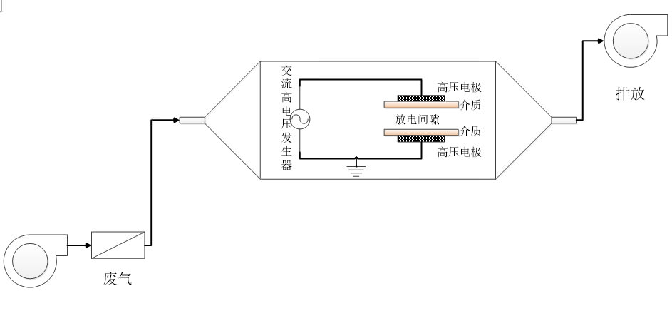
技术简介:低温等离子体技术是通过电场的加速作用产生高能电子,当电子平均能量超过目标治理物分子化学键的键能时,分子键断裂,加入催化剂可促进污染物分子的分解,从而达到彻底消除气态污染物的目的。为方便理解,附技术原理介绍。
基本流程:
工艺流程:
流程描述:废气通过引风机进入等离子体反应装置,等离子体产生方式为介质阻挡放电(DBD),该法产生的等离子体具有能量高、反应快等特点,使污染物气体在短时间内分解。加入金属氧化物催化剂(TiO2、MnO2等),提高反应活性,使VOCs、恶臭气体或其他污染物完全转化为CO2、H2O、N2等小分子物质,净化后的气体过滤去除臭氧,经引风机排入大气。
技术特点:1、反应快,不受气速限制;
2、电极与废气不直接接触,不存在腐蚀设备的问题;
3、主要用于恶臭,或风量在1000~60000m3/h,有机物浓度小于500mg/m3的废气处理;
4、适用于化工、医药、印染等行业的低浓度VOCs气体净化,甲硫醇、甲硫醚、CS2、氨等恶臭性气体的净化,氮氧化合物的脱除等。
技术简介:光催化氧化技术即在光照射下,催化剂吸收相当于带隙能量以下的光能,使其表面发生激励而产生电子(e-)和空穴(h+),这些电子和空穴具有极强的还原和氧化能力,能与水或容存的氧反应,迅速产生氧化能力极强的羟基自由基(-OH)和超级阴氧离子(O2-)。-OH 具有很高的氧化电位,是一种氧化基团,能氧化大多数的有机污染物中的电子,使原本不吸收光的物质直接氧化分解。大多数挥发性的有机化合物在紫外光和催化剂的共同作用下,能在 2-3 秒时间内被充分降解,光催化氧化技术对挥发性有机废气污染物具有较高的去除效率。为方便理解,附技术原理介绍。
基本流程:
工艺流程:
流程描述:废气先经过预处理,除去酸性气体后再进入净化设备;废气进入光催化氧化设备后,废气化合物被裂解氧化为小分子化合物,如 CO2、H2O等。由于纳米级活性催化剂的存在,在紫外线的作用下,产生更加强烈的催化降解功能,最终是废气分子彻底分解,达标后由风机排放到空气中。
技术特点:1、光催化氧化技术除臭效率高:能高效去除硫化氢、氨气、硫醇类、挥发性有机物(VOC)、无机物等各种恶臭气体,脱臭效率最高可达99%以上;
2、应用范围广:广泛应用于制药、农药、橡胶、石化、污水厂等各种需要除臭场所;
3、该技术能够适应高、低浓度,大气量,不同恶臭气体物质的脱臭净化处理,可每天24小时连续工作,运行稳定可靠,而且运行成本低,无需专人管理和日常维护,只需作定期检查。
4、外光催化氧化设备能耗低,设备风阻低,可节约排风动力能耗。
5、光催化氧化技术适用范围:
牛皮纸浆、炼油、炼焦、石化、煤气、粪便处理、制药、农药、合成树脂、橡胶、垃圾处理、污水处理、皮革加工、化肥厂等产生的硫化氢、氨、硫醇类、苯乙烯等恶臭气体。该技术处理化工废气、甲硫醇气体、烤漆房气体处理、甲苯类气体尾气处理、原料药厂尾气处理、家具厂烤漆废气都有较好的效果。
技术简介:利于微波对有机废气或无机废气进行快速裂解分裂,再利用高能高臭氧UV紫外线光束分解空气中的氧分子产生游离氧,即活性氧,因游离氧所携正负电子不平衡所以需与氧分子结合,进而产生臭氧。最后通过臭氧发生器制造足够的氧离子对废气进行氧化,达到让废气生成二氧化碳和水的效果。
有机废气→微波 + 光解 + O2 → O- + O2-(活性氧) + O2→ O3 → CO2 + H2O
改变恶臭气体分子链结构,使有机或无机高分子恶臭化合物分子链,在光微波破坏过程中,转变成低分子化合物,如C02、H20等。为方便理解,附技术原理介绍。
基本流程:
工艺流程:
流程描述:恶臭气体(工业废气)利用排风设备输入到本净化设备后,净化设备运用高能UV紫外线光束及臭氧对恶臭气体进行协同分解氧化反应,使恶臭气体物质其降解转化成低分子化合物、水和二氧化碳,再通过排风管道排出室外
技术特点:1、微波光解技术能够做到高效除恶臭,能高效去除挥发性有机物(VOC)、无机物、硫化氢、氨气、硫醇类等主要污染物,以及各种恶臭味,脱臭效率最高可达99%以上,特别适合净化高浓度,大气量的废气;
2、无需添加任何物质,只需要设置相应的排风管道和排风动力,使恶臭/工业废气进行脱臭分解净化。
3、设备运行成本低,微波光解设备无任何机械动作,无噪音,无需专人管理和日常维护,只需作定期检查,设备能耗低,可节约大量排风动力能耗;
4、设备占地面积小,适合于布置紧凑、场地狭小等特殊条件。
5、微波光解技术适用于:丙酮、丁酮、乙酸乙酯、VOC 、甲醛、乙醛、乙酸乙酯、苯系物、苯、甲苯、二甲苯、苯乙烯、烷烃、烯烃、炔烃、芳香烃、酚、硫化氢、硫醇、硫醚、氨、胺、吲哚、硝基等臭气和废气。
6、适用范围:喷漆厂除臭、橡胶厂除臭、塑料厂、油漆厂除臭、喷涂车间除臭、家具厂除臭、皮革厂除臭、烟草除臭、化工厂除臭、造纸厂除臭、印刷厂除臭、饲料厂除臭、香精厂除臭、污水处理厂除臭、VOC有机废气处理除臭、粪便处理、合成纤维、合成树酯、工业污水、生活污水处理等行业的废气处理、臭气处理、尾气处理、异味净化、空气净化、消毒杀菌等。
![]() |
|

